有管網七氟丙烷氣體滅火系統
有管網七氟丙烷氣體自動滅火系統產品簡介:七氟丙烷(HFC-227ea、FM-200)是無色、無味、不導電、無二次污染的氣體,具有清潔、低毒、電絕緣性好,滅火效率高的特點,特別是它對臭氧層無破壞,在大氣中的殘留時間比較短,其環保性能明顯優于鹵代烷,是目前為止研究開發比較成功的一種潔凈氣體滅火劑,被認為是替代鹵代烷1301、1211的最理想的產品之一。

應用范圍:適用于電子計算機房、數據處理中心、電信通訊設施、過程控制中心、昂貴的醫療設施、貴重的工業設備、圖書館、博物館及藝術管、潔凈室、消聲室、應急電力設施、易燃液體存儲區等,也可用于生產作業火災危險場所,象噴漆生產線、電器老化間、軋制機、印刷機、油開關、油浸變壓器、浸漬槽、熔化槽、大型發電機、烘干設備、水泥生產流程中的煤粉倉,以及船舶機艙、貨艙等。
有管網七氟丙烷氣體自動滅火系統產品介紹
有管網七氟丙烷氣體自動滅火系統性能特點
產品特點:
出于保護大氣臭氧層的目的,七氟丙烷自支滅火系統作為鹵代烷滅火劑替代物之一的七氟丙烷(分子式為CF3CHFCF3)滅火劑,其滅火機理是化學及物理滅火。 七氟丙烷自動滅火系統根據滅火系統有無滅火劑釋放管路可分為有管網系統和無管網滅火系統。七氟丙烷無管網滅火系統,是一種預制滅火系統,一般情況下它是一種將火災探測器、報警控制裝置和滅火裝置組合在一起的小型、輕便的自動滅火系統。七氟丙烷自動滅火系統為全淹沒滅火系統。
七氟丙烷滅火劑具有以下特點:
1、七氟丙烷滅火劑為無色無味氣體,不含溴和鹵元素,對臭氧層的耗損潛能值(0DP)為0,符合環保要求;
2、七氟丙烷滅火劑是新型高效低毒的滅火劑,其滅火濃度低,鋼瓶使用量少,占據空間小;
3、七氟丙烷滅火劑為不導電介質,且不含水性物質,不會對電器,磁帶資料等造成損害,且不污染保護對象;
4、七氟丙烷滅火劑的GWP(溫室效應潛能值)≈0;
5、七氟丙烷滅火劑在大氣中壽命很短,其ALT=31;
6、七氟丙烷滅火劑的N0AEL值適中,可用于有區域的保護;
總之,七氟丙烷滅火劑是一種潔凈氣體滅火劑;可作為鹵代烷滅火劑的替代產品。

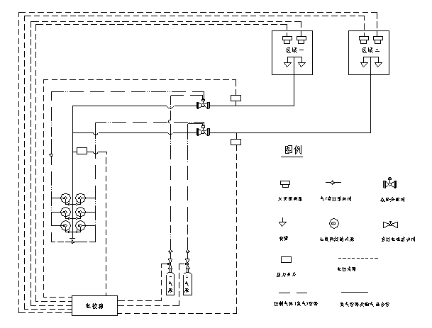
有管網七氟丙烷氣體自動滅火系統工作原理


有管網七氟丙烷氣體自動滅火系統技術參數
| 產品型號 | ZQ90/4.2-SA | ZQ120/4.2-SA | ZQ150/4.2-SA |
| 公稱工作壓力(MPa) | 4.2 | 4.2 | 4.2 |
| 最大工作壓力(MPa) | 5.3 | 5.3 | 5.3 |
| 噴射時間(s) | ≤10 | ≤10 | ≤10 |
| 充裝密度(Kg/m3) | 950 | 950 | 950 |
| 儲存容器容積(L) | 90 | 120 | 150 |
| 工作溫度范圍 | 0℃~50℃ | 0℃~50℃ | 0℃~50℃ |
| 噴嘴公稱工作壓力(MPa) | 1 | 1 | 1 |
| 單個噴嘴的保護半徑(m) | ≤5(一般情況) | ≤5(一般情況) | ≤5(一般情況) |
| 噴嘴的保護高度(m) | 0.3—5 | 0.3—5 | 0.3—5 |
| 系統啟動方式 | 自動、手動、應急操作 | 自動、手動、應急操作 | 自動、手動、應急操作 |
| 系統滅火技術方式 | 全淹沒 | 全淹沒 | 全淹沒 |
| 系統啟動電源 | DC24V,1A | DC24V,1A | DC24V,1A |
| 安全泄放裝置動作壓(MPa) | 6.6 | 6.6 | 6.6 |
| 系統延時啟動時間(s) | 0~30 | 0~30 | 0~30 |
七氟丙烷氣體滅火系統設計參數
《氣體滅火系統設計規范》GB50370-2005
1、防護區滅火設計用量或惰化設計用量,應按下式計算:
![]() |
||
| 式中 |
![]() |
—— 滅火設計用量或惰化設計用量(kg); |
![]() |
—— 滅火設計濃度或惰化設計濃度(%); | |
![]() |
—— 滅火劑過熱蒸汽在101KPa大氣壓和防護區最低環境溫度下的比容(m3/kg); | |
![]() |
—— 防護區的凈容積(m3); | |
![]() |
—— 海拔高度修正系數,可按本規范附錄B的規定取值。 | |
| 可燃物 | 滅火濃度(%) | 可燃物 | 滅火濃度(%) |
| 甲烷 | 6.2 | 異丙醇 | 7.3 |
| 乙烷 | 7.5 | 丁醇 | 7.1 |
| 丙烷 | 6.3 | 甲乙酮 | 6.7 |
| 庚烷 | 5.8 | 甲基異丁酮 | 6.6 |
| 正庚烷 | 6.5 | 丙酮 | 6.5 |
| 硝基甲烷 | 10.1 | 環戊酮 | 6.7 |
| 甲苯 | 5.1 | 四氫呋喃 | 7.2 |
| 二甲苯 | 5.3 | 嗎啉 | 7.3 |
| 乙腈 | 3.7 | 汽油(無鉛,7.8%乙醇) | 6.5 |
| 乙基醋酸脂 | 5.6 | 航空燃料汽油 | 6.7 |
| 丁基醋酸脂 | 6.6 | 2號柴油 | 6.7 |
| 甲醇 | 9.9 | 噴氣式發動機燃料(-4) | 6.6 |
| 乙醇 | 7.6 | 噴氣式發動機燃料(-5) | 6.6 |
| 乙二醇 | 7.8 | 變壓器油 | 6.9 |
| 可燃物 | 惰化濃度(%) |
| 甲烷 | 8.0 |
|
二氯甲烷 |
3.5 |
| 1.1-二氟乙烷 | 8.6 |
| 1-氯-1.1-二氟乙烷 | 2.6 |
| 丙烷 | 11.6 |
| 1-丁烷 | 11.3 |
| 戊烷 | 11.6 |
| 乙烯氧化物 | 13.6 |

智淼君安(江蘇)消防工程技術有限公司http://m.zzjqdkj.com/
本頁關鍵詞:
上一篇:無管網七氟丙烷滅火系統 下一篇:海灣無管網柜式七氟丙烷氣體滅火系統







蘇公網安備32058102002148號