海灣GST-LD-8369隔離器
一、海灣GST-LD-8369隔離器產品概述
海灣GST-LD-8369隔離器(以下簡稱隔離器),主要用于隔離總線上發生短路的部分,保證總線上的其它設備正常工作。待故障修復后,總線隔離器可將被隔離出去的部分重新納入系統。并且,使用隔離器便于確定總線發生短路的位置。
二、海灣GST-LD-8369隔離器特點
1.總線短路故障排除后,可將被隔離出去的部分重新納入系統。
2.GST-LD-8369最大輸出電流1.2A。
三、海灣GST-LD-8369隔離器技術特性
| 工作電壓 | DC24V 允許范圍:DC16V~DC28V |
| 工作電流 | 待機電流≤0.15mA |
| 負載能力 | 總線24V,1.2A |
| 指示燈 | 黃色(正常監視狀態閃亮,線路故障時常亮) |
| 使用環境 | 溫度:-10℃~55℃ 相對濕度≤95%,不凝露 |
| 外形尺寸 | 86mm×86mm×43mm(帶底殼) |
| 外殼防護等級 | IP30 |
| 殼體材料和顏色 | ABS,白色 |
| 重量 | 約122g(帶底殼) |
| 安裝孔距 | 60mm |
四、海灣GST-LD-8369隔離器結構特征與工作原理
1.GST-LD-8369隔離器的外形示意圖如圖1所示。

2.工作原理
當隔離器檢測到短路故障時,在短路部分上串入20kΩ電阻;當隔離器檢測到短路恢復后,去掉20k電阻,并將被隔離部分重新納入系統。
五、海灣GST-LD-8369隔離器安裝與布線
警告:安裝設備之前,請切斷回路的電源并確認導軌已安裝牢靠。
1.安裝前應首先檢查外殼是否完好無損,標識是否齊全。
2.隔離器采用明裝方式,底殼與隔離器間采用插接式結構安裝,安裝時只需拔下隔離器,從底殼的進線孔中穿入電纜并接在相應的端子上,再插好隔離器即可安裝完畢。
3.隔離器采用進線管預埋安裝,將底盒安裝在86H50型預埋盒上,安裝孔距為60mm(參見圖3),安裝示意圖如圖2所示:

4.底殼端子示意圖如圖3所示:

接線說明如下:
ZI+、ZI-:輸入信號總線,ZI+為正極,ZI-為負極;
ZO+、ZO-:輸出信號總線,ZO+為正極,ZO-為負極;
5.布線要求:選用截面積不小于1.0mm2的RVS雙絞線。布線應與動力電纜、高低壓配電電纜等不同電壓等級的電纜分開布置,不能布設在同一穿線管或線槽內。
六、GST-LD-8369隔離器測試
1.建議至少每個月都對隔離器進行一次測試。
2.隔離器在進行測試之前,應通知有關管理部門,并對控制器進行適當處理,防止出現不期望的報警聯動。
3.測試:在監測狀態下隔離器正常時,短路隔離器輸出端,隔離器應進入保護狀態,輸入端總線信號正常,指示燈常亮;去除短路,指示燈閃亮,輸入、輸出端總線信號都正常。如上述情況均正常,則說明隔離器工作正常。
4.測試結束后,通過火災報警控制器復位系統,并通知有關管理部門系統恢復正常。
5.在測試過程中不合格的隔離器檢驗其接線是否正常,然后再進行測試,如仍不能通過測試,則應返回維修。
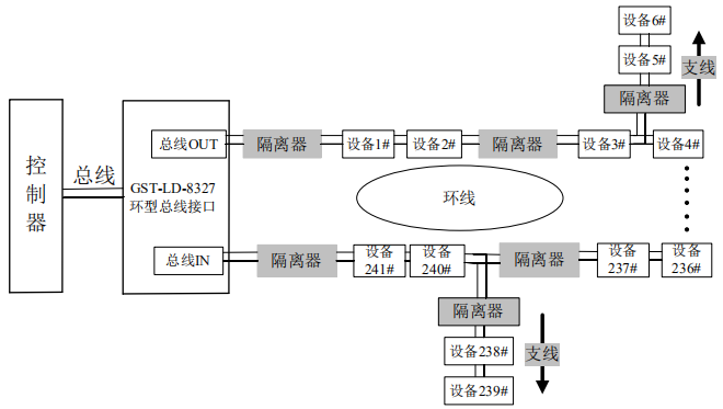
七、海灣GST-LD-8369隔離器應用方法
隔離器串接到總線中。ZI+、ZI-為輸入信號總線;ZO+、ZO-為輸出信號總線。

系統接線圖
注意:隔離器端子有極性。
智淼君安(江蘇)消防工程技術有限公司http://m.zzjqdkj.com/本頁關鍵詞:
上一篇:GST-LD-8364輸入輸出模塊 下一篇:海灣GST-LD-8364輸入輸出模塊

蘇公網安備32058102002148號